[ВХОД]
12.04.26(20:21)

skif.biz

Альтернативная энергия. Оставь надежду, всяк сюда входящий...

🏠 Главная | 📚 Содержание | 💬 Форум | 📁 Файлы | 📩 Контакт
 
Резонансные генераторы
Магнитные генераторы
Механические центробежные (вихревые) генераторы
Электростатические генераторы
Водородные генераторы
Ветро- и гидро- и солнечные генераторы
Прочие идеи (разные)
О форуме
Транспорт
Оружие
Научные идеи, теории, предположения...
Экономия топлива
Коммерческие вопросы
Струйные технологии
Торсионные генераторы
Новые технологии
Барахолка
Патентный отдел
Конструкторское бюро
Нейтронная физика
Торнадо и смерчи
Гравитация и антигравитация
Сделай сам. Советы.
Медицина и здравоохранение

📱 | 🖨️

Форум - Резонансные генераторы - Резонансный трансформатор Теслы - Еще одна реплика устройства Капанидзе - Стр:5
<] [ 1 | 2 | 3 | 4 | 5 | 6 | 7 | 8 | 9 | 10 | 11 | 12 ] [>
Модератор: Azazello
Первый пост темы: Azazello Post: #239325 От:03.04.2010 (21:01)
Bombar не скажешь ли, сколька там мегабайт, а то у меня gprs...
36,3 мегабайта. Видео весьма высокого качества
Понял, две ночи минимум качать, эх, жисть моя жестянка, живу я как в болоте:((
Profic | Post:240382 - Date: 09.04.10(08:17)
Может быть я где-то пропустил обсуждение, что земля у SR к батарее подключается многожильным компьютерным проводом. К выходному трансу он же подходит, но выходит из транса с меньшим числом жил. Похоже в трансе есть какое-то хитрое соединение?

_________________
Кто ничего не делает, тот не ошибается!


Eduard | Post:240429 - Date: 09.04.10(14:07)
Bombar Пост: 240324 От 08.Apr.2010 (22:24)
... Для этих частот реактивное сопротивление конденсатора много меньше, а знаачит т ток больше. Вот лампочка и светится.

Гм, не всё так просто, мне кажется. Чтобы лампочка горела, нужно, чтобы дуга была именно источником энергии, а не просто прерывателем. Вообще-то она может быть генератором, если обладает отрицательным участком ВАХ... Всё равно не сходится, ведь у дуги нет "верхнего плеча" для пуш-пула, некому разряжать заряженный конденсатор. По-любому, надо мерять баланс. Например, замерить потребляемый из сети ток, предварительно зашунтировав амперметр конденсатором, микрофарад эдак на 50. Если при дуге ток падает, то дуга - источник.

_________________
И мню аз яко то имать быть, что сам себе всяк может учить.


missioner | Post:240554 - Date: 10.04.10(07:58)
Eduard Пост: 240429 От 09.Apr.2010 (15:07)
Bombar Пост: 240324 От 08.Apr.2010 (22:24)
... Для этих частот реактивное сопротивление конденсатора много меньше, а знаачит т ток больше. Вот лампочка и светится.

Гм, не всё так просто, мне кажется. Чтобы лампочка горела, нужно, чтобы дуга была именно источником энергии, а не просто прерывателем. Вообще-то она может быть генератором, если обладает отрицательным участком ВАХ... Всё равно не сходится, ведь у дуги нет "верхнего плеча" для пуш-пула, некому разряжать заряженный конденсатор. По-любому, надо мерять баланс. Например, замерить потребляемый из сети ток, предварительно зашунтировав амперметр конденсатором, микрофарад эдак на 50. Если при дуге ток падает, то дуга - источник.
Об аналогичном эффекте с богатырской схемой из тирариста я писал здесь:http://www.skif.biz/index.php?name=Forums&file=viewtopic&p=239452#239452 Сейчас попробую проверить как Эдуард предлагает,теперь у меня есть клещи и M890G
Правка,проверил,ток потребления повышается.Пришлось цешкой мерить,цифровики пассуют.не знают что показывать Мощность искры,если провод потихоньку отводить после её возникновения,повышается,при этом повышается напряжение на лампе

_________________
Здесь хранится СЕ суперавтотрансгенератор https://www.skif.biz/index.php?name=Forums&file=viewtopic&p=875842#875842 https://disk.yandex.ru/d/T_H9tIHpXVb8dw Дополненная версия с видео: https://disk.yandex.ru/d/RUQMOtXIHzRo7Q


Eduard | Post:240560 - Date: 10.04.10(09:15)
Так, народ, дружно навалились на тему! Тут что-то есть. Вот в такой постановке лампа даже не вспыхивает. Получается, что дуга не генерит ВЧ ток. А в первоначальной постановке горит где-то в треть накала.

ЗЫ: Более стабильная дуга получается, если медные электроды покрыть мылом. Для этого их надо воткнуть в кусок мыла, а между ними капнуть воды, и включить (через кондер или лампу). Между электродами начнется кипение, мыло почернеет, расплавится, и покроет электроды тонким слоем. После этого можно между ними делать дугу. Лампа ярче горит, когда дуга не трещит и не стреляет, а ровно шипит.


Размер: 1.84 KB

_________________
И мню аз яко то имать быть, что сам себе всяк может учить.


street | Post:240589 - Date: 10.04.10(12:52)
Что сторонники модуляций и ферро резонансу как-то призатихли?
Не модулируется чтоль?

_________________
Главное в мелочах


street | Post:240598 - Date: 10.04.10(13:53)
Надо манипулировать полем.
Вот схемка из симулятора. СЕ там нет , но есть интересный эффект. На обратном ходе ток в обмотке накачанной от источника катушки значительно превышает начальный. Ток и его поле в сердечнике "не разлей вода" , следовательно на обратном ходе поле в сердечнике сильнее чем было создано током от источника.

На втором рисунке школьный опыт . Ток , спадает с уровня тока накачки, следовательно сила магнитного поля в сердечнике спадает с уровня , созданного током источника.


Размер: 40.12 KB

школьный опыт
Размер: 35.94 KB

_________________
Главное в мелочах


dv | Post:240603 - Date: 10.04.10(14:40)
missioner ....теперь у меня есть клещи и M890G
Правка,проверил,ток потребления повышается.Пришлось цешкой мерить,цифровики пассуют.не знают что показывать....

Несложные примочки к цифровикам для измерения эффективного значения тока/напряжения сложной (несинусоидальной) формы.
PS, и вот еще одна статья:
[ссылка]

На Скифе есть много тем, посвященных измерениям, логичнее этот пост будет расположить там, больше народу сможет прочитать и воспользоваться советом (Бомбар)

Eduard | Post:240604 - Date: 10.04.10(14:51)
shreza Пост: 240582 От 10.Apr.2010 (12:17)
Из графита не пробовал электроды делать?

Пробовал, но особой разницы не заметил. Видимо, графит хорош при более значительных токах, когда образуется кратер и температура под 3000 градусов.

Вот задался вопросом, сколько же мощи можно теоретически высосать из сети через конденсатор 1 мкф. Симулятор говорит, что 7.6 Вт. А по расчетам по формуле Rc = 1 / 2*Pi*F*C получается почему-то 1.8 Вт... Ну, неважно, наверно, я уже забыл, как считать RC цепи. Интересно, если 7.6 Вт приложить к лампочке 220в 60 Вт, будет она гореть оранжевым, как у меня в опытах?
Оптимальная нагрузка для цепи 220в - кондер 1мкф = 3.2к
Оптимальная нагрузка для цепи 220в - кондер 1мкф = 3.2к
Размер: 15.81 KB

_________________
И мню аз яко то имать быть, что сам себе всяк может учить.


street | Post:240613 - Date: 10.04.10(16:30)
Действует ли магнитное(в динамике , нарастающее и убывающее) поле на покоящийся электростатический заряд?


Размер: 3.27 KB

_________________
Главное в мелочах


street | Post:240614 - Date: 10.04.10(16:31)
Тариэль что-то говорил про беспроводную передачу по Тесле. На рисунке постом выше приёмник(индикатор) приёмной части Тесловской беспроводной системы передачи энергии и передатчик , но передатчик от другой системы.
Надеюсь , стеклянная банка с полиэтиленовой крышкой , кусок медной проволоки, фольга от шоколада(для шарабана и лепестков электроскопа ) , пластиковая расчёска(для зарядки шарабана электроскопа) и батарейка найдётся в хозяйстве любого альтернатившыка.😊

_________________
Главное в мелочах


kvr09 | Post:240615 - Date: 10.04.10(16:45)
Геннадий2 писал на матриксе:

Так а зачем так мудрить?
Если у Тесла его ТТ запитывался от железного транса, после которого был разрядник. Вся генерация основана на сдвигах в течении времени и более ни на чём!
Железяка уже даст сдвиги, а они потом усилят и усилятся вторичным процессом (во вторичке ТТ). Сдвиги в течении времени на переменном токе - даст разрядник. На постоянном токе он не даёт сдвигов.
Разрядник - в цепи первички ТТ. Чем больший импульс через него разряжается, тем выше напряжение во вторичке, будет что снять с неё.
Это и у Стивена Марка есть. Почему нельзя идти напрямую?
Точно пси-фактор. Чем больше желание получить эту халяву, тем дальше увод от неё!


Поддерживаю идею локального изменения параметров среды, параметры среды генерации энергии должны отличаться от параметров среды нагрузки, кто читал Козырева и Вейника, поймет о чем я. Классическая наука не принимает их идеи, так как они протеворечат Энштейну. Как реализовать идею - уже реализована - TPU Стивена Марка и генератор Капанадзе, только конструкция разная. Как повторить хочу понять, пока экспериментирую.
PS: если это основополагающий принцип, то он неявный, его уловить обычными экспериментами невозможно, вот в чем проблема. Энергия E=dS/dt есть производная от действия по времени. При изменении dt нет нарушения закона сохранения. А по классике - это невозможно, но все упорно пытаются разобраться по классике.

И какое отношение эта красивая теория имеет у обсуждаемому девайсу? (Бомбар)
PS: самое прямое, не спорю, может ошибочное 😊 См. kvr09 | Post: 240245 - Date: 08 Apr 2010 11:53
Прямое - это по линеечке, или отпустить, само покатится. Пристройте теорию к практике, а пока - это пустое заявление (Бомбар)
PS PS: попытаюсь подтвердить на опытах
поэтому не удаляю, а призываю! (Бомбар)

street | Post:240616 - Date: 10.04.10(17:04)
kvr09 Пост: 240615 От 10.Apr.2010 (17:45)
Геннадий2 писал на матриксе:
Так а зачем так мудрить?

Вся генерация основана на сдвигах в течении времени и более ни на чём!
Железяка уже даст сдвиги, а они потом усилят и усилятся вторичным процессом (во вторичке ТТ). С

Почему нельзя идти напрямую?

Точно пси-фактор. Чем больше желание получить эту халяву, тем дальше увод от неё!


Поддерживаю идею локального изменения параметров среды, параметры среды генерации энергии должны отличаться от параметров среды нагрузки, кто читал Козырева и Вейника, поймет о чем я.

Как повторить хочу понять, пока экспериментирую.
PS: если это основополагающий принцип, то он неявный, его уловить обычными экспериментами невозможно, вот в чем проблема. Энергия E=dS/dt есть производная от действия по времени. При изменении dt нет нарушения закона сохранения. А по классике - это невозможно, но все упорно пытаются разобраться по классике.

Не хватает словечек типа : абсолютная сингулярность , разрыв производной функции первого порядка, интеграл касательной к неевклидовой плоскости , ну и т.д...

Виктор Григ уже лазер в капанадзевской установке усмотрел и на полном серьёзе... при этом чел видать позабыл , что творение Тариэла - архитектурное произведение обмотанное изолентой. 😬

Для обсуждения Виктора Грига заведите другую ветку. Теорий, как работает капанидзе-девайс множество, но ни одна не работает, а уКапанидзе не теория, а девайс, и работает (Бомбар)

_________________
Главное в мелочах


Kritikanъ | Post:240618 - Date: 10.04.10(17:28)
..."Всё смешалось в доме облом-скиф" 😀😬 😬 😬
...Если у нас не пашетъ, значит наши модели и представленья СЛИШКОМ СЛОЖНЫ... 😨

street | Post:240619 - Date: 10.04.10(17:29)
только по классике не получится

Да?
У Тариэля , стало быть иномарка?😬
А чё так многа изоленты и трубка медная с топливной системы дизеля двадцатилетней давности?
Очевидно ведь , что в видео с зелёной коробкой , даже не расчитывалось ничегошеньки... Налеплено из того , что было... как получилось...
Отсюда вывод: - в Капанадзевском девайсе принцип действия позволяет реализовывать устройство с допусками по параметрами в плюс минус пять-шесть килолаптей и оно ВСЁ РАВНО БУИТ РАБОТАТЬ!!!

Отсюда второй вывод : - опыт , демонстрирующий принцип , то же будет его демонстрировать при расбросе параметров опытных установок в тех же пять-шесть килолаптей.

И действительно, а че та много? Много букв и мало информации - называется - флуд, давайте будем более информативны и незабывайте, что всю жту писанину придется читать множеству людей, Поберегите их мозх (Бомбар)
Поберегите их мозх (Бомбар)

Напрасно беспокоишься Бомбар, вероятно оный у большинства не пострадает. По причине отсутствия.
Я полазил по форумам с перекрёстных ссылей из этой темы. Общее впечатление :

- Ку!!!
- Ы - ЫЫ!

- Чего-нибудь не так?
- А?

- Всё так.., только Земля далеко. Вместо пяти , семь минут разогреваться надо... Так , что пойдём цапу для гравицапы готовить.
-
тогда выход один - приумножать всеобщую безысходность? И ждать, когда же появится очередная реплика устройства..., а пока не появилась - немного поговорить о жизни... (Бомбар)
тогда выход один

На самом деле выход прост. Он там же где и вход. Это первый пост и возможность его править. Правь его , вставляя наиболее значимые , с твоей точки зрения мысли, ключевые так сказать.
А в ветке , имхо стоит чистить лишь откровенную чушь и беспредел.

Эдуард, безусловно логично все относящееся к делу располагать в одно месте.
Но.
Закон Ома так же относится к делу. И форматы фото и видеофайлов относятся к делу. Еще к делу относятся химические свойства примененной изоленты

Ну дык а я об чём?
Забивай в первый пост(он ведь на каждой странице вверху болтается) ссылки на посты, их фрагменты(рисунки) и т.д. из этой же темы.
Если не в лом , конечно.

_________________
Главное в мелочах


dv | Post:240632 - Date: 10.04.10(20:21)
Bombar На Скифе есть много тем, посвященных измерениям, логичнее этот пост будет расположить там, больше народу сможет прочитать и воспользоваться советом (Бомбар)

Вставил этот пост чисто по ходу обсуждения. К тому же, по теме Капанадзе то тут то там возникают вопросы, а чем же они меряют ток?- в известном ролике. А меряют они токовыми клещами серии226, которые расcчитаны на sin форму тока, и не более 50-60 Гц. Раздел измерений очень большой, и заниматься этим нужно время. А та инфА, что приатачил, попалась сегодня чисто случайно и совершенно в другой связИ(я про нее через 3и дня и позабыл бы). А так показалось, что будет полезной здесь. Так что уж, ну извините😊

Eduard | Post:240636 - Date: 10.04.10(20:57)
Бомбар, мне кажется, ты не прав. Логичнее всё относящееся к делу располагать в одном месте (но компактно). Ведь не буду я, создавая и отлаживая макет, рыться по форуму - а где-то тут в теме про осциллографы, на 15-й странице было, как мерять импульсы... Например, когда я рисую схему, у меня на этом же листе и все распиновки, и режимы, и осциллограммы, и чертежи сложных установочных конструктивов, и размеры платы, и телефон заказчика 😀 Да и форум вроде бы не накладывает каких-то ограничений на количество файлов.

_________________
И мню аз яко то имать быть, что сам себе всяк может учить.


CrazyAlex | Post:240637 - Date: 10.04.10(20:59)
dv Пост: 240632 От 10.Apr.2010 (21:21)
Bombar На Скифе есть много тем, посвященных измерениям, логичнее этот пост будет расположить там, больше народу сможет прочитать и воспользоваться советом (Бомбар)

Вставил этот пост чисто по ходу обсуждения. К тому же, по теме Капанадзе то тут то там возникают вопросы, а чем же они меряют ток?- в известном ролике. А меряют они токовыми клещами серии226, которые расcчитаны на sin форму тока, и не более 50-60 Гц. Раздел измерений очень большой, и заниматься этим нужно время. А та инфА, что приатачил, попалась сегодня чисто случайно и совершенно в другой связИ(я про нее через 3и дня и позабыл бы). А так показалось, что будет полезной здесь. Так что уж, ну извините😊


Эти токовые клещи - показуют от 10 до 100А если рядом работает высоковольтный разрядник, если на замеряемом проводе есть хоть какой либо контакт к разряднику ! Сто раз уже подкалывался на этом эфекте ... (если посмотреть на логику измерений этого прибора (прошивка) то станет понятно все ...)

Сейчас обьясню ... Очень легко намерять ток в проводе заземления коллебательного контура - при этом этот ток будет огромадным (большие всплески МП в проводнике) - т.е на самом деле там есть факт инерционального движения ляктронов ... т.е двустороннее движения синусоидальных пичков,подвержаных силам инерций !!! - это данный тестер воспринимает как огромадный ток ...

dv | Post:240642 - Date: 10.04.10(21:09)
CrazyAlex Пост: 240637 От 10.Apr.2010 (21:59)
Эти токовые клещи - показуют от 10 до 100А если рядом работает высоковольтный разрядник, если на замеряемом проводе есть хоть какой либо контакт к разряднику ! Сто раз уже подкалывался на этом эфекте ...


CrazyAlex Сейчас обьясню ... Очень легко намерять ток в проводе заземления коллебательного контура - при этом этот ток будет огромадным (большие всплески МП в проводнике) - т.е на самом деле там есть факт инерционального движения ляктронов ... т.е двустороннее движения синусоидальных пичков,подвержаных силам инерций !!! - это данный тестер воспринимает как огромадный ток ...

Да, но батоны в ролике намеряли вполне адекватное значение тока, соответствующее (примерно на глаз по мощности) яркости свечения лампочек, а их то(лампочки) не обдуришь, как электронику, левыми э/м полями и наводками 😶

Sergh | Post:240664 - Date: 10.04.10(23:29)
Измерения...
Было бы просто списать на измерения, но в фильме то как измеряется ток клещами выглядит вполне адекватным.

Измерял когда-то такими ток в кабеле, идущем на мощные двигатели. Захватываем 1 провод - показания постепенно нарастают, доходят до реальных секунд за 5-10.
Как ни странно, тот ток в 28 ампер практически равен необходимому току для мощности 5 кВт в проводе, если бы напряжение в нем было 220 вольт.

То есть, из этого следует парадокс что из Земли по одному проводу приходят именно готовые 220 вольт 50 Гц!
Ни больше ни меньше.
Ни статика, ни ВЧ, ни ВН - обычные 220 В 50 Гц!
Вся мощность от тока 220 В 28 ампер, все нужное для горения ламп идет не из трансформатора, не из сердечника, а из заземления!

Тут конечно повод задуматься о разводе, если бы в устройство входил еще хоть 1 провод, кроме заземления.


Хорошие проф. измерительные приборы гораздо слабее реагируют на ВЧ помехи.

dv | Post:240676 - Date: 11.04.10(06:06)
Sergh Пост: 240664 От 11.Apr.2010 (00:29)
....
То есть, из этого следует парадокс что из Земли по одному проводу приходят именно готовые 220 вольт 50 Гц!
Ни больше ни меньше.
...Тут конечно повод задуматься о разводе, если бы в устройство входил еще хоть 1 провод, кроме заземления.
...

Иногда дилетанты делают то(часто случайно), что не могут сделать профи, потому что не знают, что этого нельзя сделать 😊.
А верить или не верить,- вопрос не простой:
"Есть два способа скользить по жизни легко: либо верить во все, либо во всем сомневаться; то и другое освобождает от необходимости мыслить." А.Пуанкаре

street | Post:240705 - Date: 11.04.10(12:07)
MSN Пост: 240596 От 10.Apr.2010 (14:33)
стер, так как оказалось никому не интересно

к удалению

Почему , не интересно?
Интересно. Мне интересно , я повторить не могу . нет подобных устройств , а магнитики неодимы Ф50мм , я в магазе видел по цене за штуку(5000р) эквивалентной моему годовому счёту за электру .
Интересна Вмагнита и ампервитков в тороиде, интересна сила с которой магниты липнут под нагрузкой и без. Да и один день существования поста это очень мало.
Я предложил опыт со ртутью в МГД , давно уж , ветка слабо просматривается , постов там не пишут , поначалу тож хотел было стереть сгоряча.
Ждать надо. Я так думаю.
А народ он ведь в массе своей хочет всё и сразу. Как говорит один мой знакомый : "Нам много не надо - половинку или всё!"
И с Хаббардом такая же история , народ пытается , преимущественно с кондачка оседлать весь девайс целиком, на все 20 с лишним кВТ. И не хотят заморачиваться с одельными эффектами. чтоб потом чего-то там выдумывать.
При этом забывают конечно, что будучи карапузами ходить учились с переворачивания на бок , да и то с мамкиной помощью.

_________________
Главное в мелочах


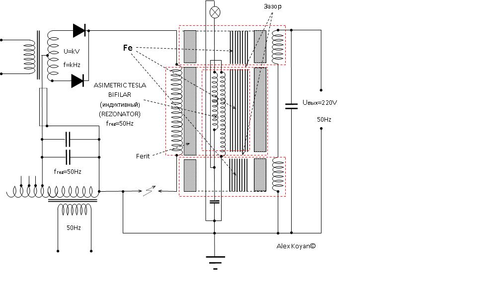
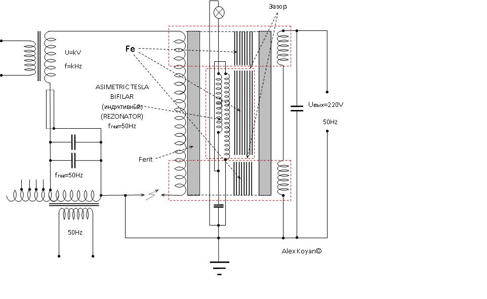
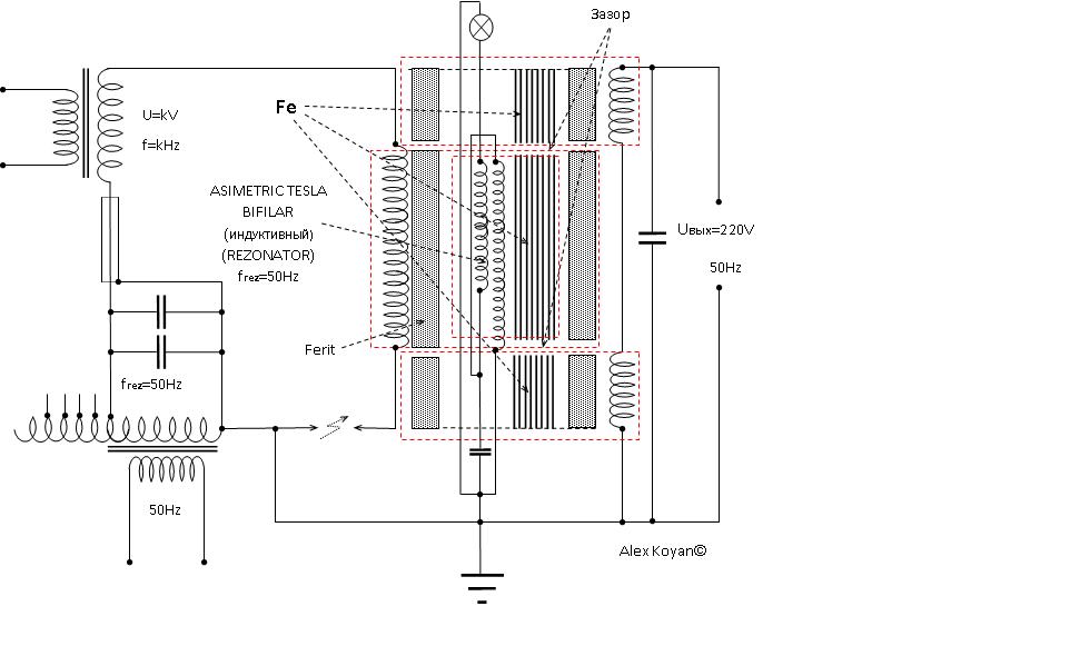
коян | Post:240713 - Date: 11.04.10(12:41)
Мой вариант.



Размер: 61.53 KB


Размер: 62.11 KB


Размер: 63.32 KB

Alien | Post:240726 - Date: 11.04.10(13:55)
коян Пост: 240713 От 11.Apr.2010 (13:41)
Мой вариант.



Теоретический или из практики?

Eduard | Post:240728 - Date: 11.04.10(14:12)
dv Пост: 240642 От 10.Apr.2010 (22:09)
а их то(лампочки) не обдуришь, как электронику, левыми э/м полями и наводками 😶

Эт-точно! 😎


Размер: 4.46 KB

_________________
И мню аз яко то имать быть, что сам себе всяк может учить.


bazarov | Post:240729 - Date: 11.04.10(14:16)
Коян, лучше скажи у какого двоешника схему спёр? Там ошипка на ошипке. В центре катуха со сдвигом фазы и самоуничтожением индукции. Кто до такого додуматься мог? А про модуляцию вообще промолчу.... Давай двоешник, колись откуда схема. 😀

_________________
Не хватит никакого здоровья, чтобы приспособиться к этому глубоко больному обществу(Кришна Мурти)/Горшки не Боги обжигают (многовековая классика)


<] [ 1 | 2 | 3 | 4 | 5 | 6 | 7 | 8 | 9 | 10 | 11 | 12 ] [>
У Вас нет прав отвечать в этой теме.
Форум - Резонансные генераторы - Резонансный трансформатор Теслы - Еще одна реплика устройства Капанидзе - Стр 5
🏠 Главная | 📚 Содержание | 💬 Форум | 📁 Файлы | 📩 Контакт